一、工作原理
XLP型閉路循環離心噴霧干燥機解決了有機溶媒的回收、易氧化及有毒物料干燥的難題,提高了物料回收率,達到安全、環保與節能效果,各項技術性能指標國內前列。
XLP型閉路循環離心式噴霧干燥機適用于從溶液、乳液懸浮液和糊狀液中含有有機溶液,可揮發性有毒有害氣體,易氧化等物料需要回收溶劑的料液的干燥作業,它不僅秉承了離心噴霧干燥機的所有優點,而且系統在進行干燥作業時無任何粉體外泄,幾乎達到了成品的收率的100%。通過回收系統回收下來的溶劑經二次處理可以循環使用,從而大大降低了生產成本,尤其適用于制藥行業對含有有機溶媒藥品、中藥浸膏以及生物溶媒物料的干燥、制粒以及石油催化劑、碳化硅等精細化工和高分子材料的干燥和對溶劑的回收。
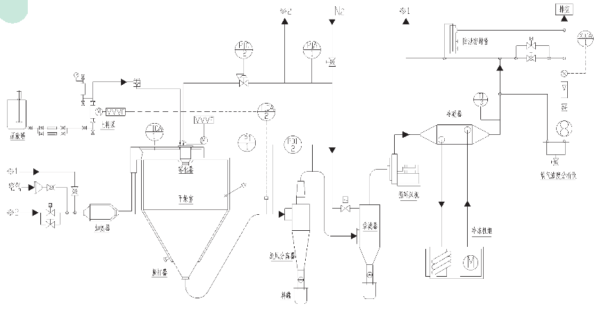
▲ XLP型閉路循環離心式噴霧干燥機的工作和原理
閉式循環噴霧干燥機系統是在密閉的環境下工作,干燥介質為惰性氣體,使用有機溶劑的物料干燥,有毒氣體的物料或者干燥過程中易發生氧化的物料的干燥;該系統采用惰性氣體作為循環氣體,對干燥的物料具有保護作用,循環氣體經歷載濕、去濕的過程,介質可重復使用;氮氣經加熱器加熱后進入干燥塔,液體物料經螺桿泵輸送至離心噴頭處,液體被高速循環的霧化器霧化成液滴,在干燥塔內完成熱質交換過程,被干燥后的粉狀物料從塔底排出,被蒸發的有機溶劑氣體在風機負壓的壓力下,把夾在氣體中的粉塵經旋風分離器、噴淋塔除塵后,飽和的有機溶劑氣體經冷凝器冷凝成液體排出冷凝器,不凝性氣體介質連續加熱后作為干燥載體在系統內重新循環使用。而常規的普通的離心噴霧干燥是通過不斷的送、排風達到排濕的目的,這也是防爆型閉式離心噴霧干燥設備與普通離心噴霧干燥設備的一個明顯區別;干燥系統內干燥介質內部為正壓操作,保持一定的正壓值,如果內部壓力下降,由壓力變送器來自動控制氮氣進量,保證系統壓力平衡。
▲ 本設備具有以下特點
●封閉系統各管道的連接采用獨特的密封結構,密閉性好,可確保系統在0.3MPa的壓力下無泄漏,熱效率高;
●采用惰性的氮氣為干燥介質氣體,防毒、防氧化、防爆炸,氣體經載濕、去濕可重復循環使用;
●系統中配有干燥液的溶劑的冷凝系統和回收系統可以使干燥料液的溶劑得以通過二次處理可以循環使用,在封閉狀態和氮氣環境下熱態完成物料的干燥(溶媒脫除)并通過冷凝器回收溶媒,整機的安全性高。同時,設備為全密閉式設計,物料回收率高,此設備系統的收率之高是其他型式干燥器所達不到的。主要技術指標:干粉物料回收率≥95%,產品殘余溶劑≤2%,從而大大的降低了生產成本;
●干燥速度十分迅速,料液經噴霧后,表面積增大,在高溫氣流中,瞬間就可以蒸發掉95%~98%的水分,完成干燥時間一般僅需5~40s左右;
●噴霧干燥通常用于處理濕含量40%~60%的溶液,能一次干燥成粉狀產品,大部分產品干燥后不需要再進行粉碎和篩選,從而減少了生產工序,簡化了生產工藝流程。同時,產品具有良好的分散性、流動性和溶解性,由于干燥過程是在空氣中完成的,產品基本上保持與液滴相近似的球狀,具有良好的流動性;
●設備具有系統壓力在線測試裝置,氧氣濃度在線檢測控制裝置、泄爆裝置及在位清洗裝置;
●設備控制系統采用人機界面,即PLC+觸摸屏控制,工藝流程圖動態顯示。產品的粒度、松密度、水分在一定范圍內,可用改變操作條件進行調整,控制比較方便。
▲ 關鍵技術:
●干燥機內采用微正壓設計方案,可避免帶氧的環境空氣進入塔內。主風機采用特殊的密封件,配以冷卻措施,使風機在高速運轉時保持密閉狀態。
●系統內采用氮氣作為加熱循環氣體,使系統始終保持在低氧或微氧狀態下運行。
●采用程控編程控制法,控制系統在低壓運行。當系統內壓力超過設定值時,執行機構立即自動開啟泄壓,確保安全運行。
●采用先進的溶劑回收技術,使干燥后的溶劑氣體得到充分的回收,不僅節約了設備和運行成本,還可避免有機氣體對環境的污染。
●系統有多種防爆措施:
(1)電磁閥自動泄壓;
(2)防泄水密封裝置;
(3)機械配重泄壓裝置;
(4)風機機械密封和冷卻技術
(5)冷凍冷凝式和噴淋式溶劑回收裝置;
(6)電氣控制系統采用程序控制,自動化程度高,操作簡便,穩定可靠。
▲ 設備主要組成簡述
●干燥機主體
干燥機主體主要由干燥塔、錐底、振打器等組成,按產量設定霧化半徑、停留時間與處理風量。為避免外界環境空氣帶入塔內,以減少隱患,本塔采用微正壓操作。振打器采用PLC程序控制,間隔振打干燥塔筒壁,是靜電或其它原因吸附在塔壁上的干粉振動落下,減少吸附,便于連續生產。干燥塔上部是熱風入塔口,裝有熱風分布器,熱空氣通過熱風分布器均勻地分布開來,與霧滴進行均勻有效的熱交換,使霧滴干燥成為干粉產品,溶劑則由循環引風機引送至溶劑回收系統。
●上料系統
上料系統由攪拌槽、隔膜泵、噴槍組成。硬質合金干粉球磨制所需顆粒后兌入一定比例的有機溶劑與成型劑,再次通過球磨機球磨,是粉末、溶劑與成型劑充分混合,變為一種懸浮狀態的流動性較好的液體;液體進入中低速攪拌機連續攪拌不讓其沉淀,然后由柱式隔膜泵(上料泵)供料到噴槍進行噴霧。攪拌槽采用先進的設計方案,使料漿上下翻騰不沉淀,系統中設置攪拌槽二臺,二槽用管閥連接,待一臺上料輸送完成后,切換閥門開關與另一臺槽連通,使其保證連續供料。攪拌槽內的漿料由隔膜泵自吸至泵內,隔膜泵上安置調壓裝置,可視物料所需要壓力任意調節泵壓,即可根據不同的物料特性,選擇最佳的壓力恒定值作為生產中的壓力指標。
●循環風機與管路系統
循環風機是本系統的主要配置件,必須保證在密閉狀態下運行并執行送風與引風任務,風機上均裝有密封裝置,外界環境空氣不會入內。送風管道與引風管道采用快開式連接夾箍,接觸部采用軟聚四氟乙烯(耐高溫)作墊料,拆卸既方便,又能確保不漏風。
●在線氧氣濃度分析儀
分析儀主要顯示干燥塔內氧氣濃度情況,一般情況下,塔內氧氣濃度設定并控制在0.5%~3%范圍,如一旦超出了設定值即能自動補氮,使氧氣濃度始終保持在設定的范圍內,另外,當塔內壓力超過設定值時,塔體控制閥會自動打開,壓力達到設定值后自動關閉,本儀器表采用自動化編程連鎖模式,可以確保本系統萬無一失。
●收集系統
由旋風分離器、雙層翻板閥、冷卻振動臺組成。主要收料是靠干燥塔錐底的雙層翻板閥。翻板閥由上下兩層組成,當下翻板開啟下料時,上翻板自動關閉密封,使外界空氣進不去,而上翻板開啟時,下翻板自動關閉密封,這樣的有序循環進行,在隔斷外界空氣的情況下,保持連續正常生產。輔助收料是旋風分離器,有少量干粉通過旋風分離器收集;冷卻振動臺是專門冷卻成品干粉的一種裝置,由于成型劑熔點低,干燥塔出口時溫度還較高,物料仍處于軟化狀態,通過該配置后,物料得到充分冷卻,滿足了包裝質量要求。
●回收裝置
在生產中,溶劑回收十分重要,回收越好,生產成本越低,效益就越好。本系統配置冷凍噴淋回收裝置,經冷凍機冷卻后的冷己烷在噴淋塔內不斷的循環噴淋,將系統循環氣體中的己烷冷卻回收下來。
●加熱系統
本系統加熱采用導熱油爐—散熱器的熱媒傳播方式,導熱油爐織置于非防爆區,油爐用電加熱導熱油,再通過散熱片潔凈空氣,然后由引風機引入干燥塔內,采用此種加熱方式最為安全。
●控制系統
可編程控制器為中心,控制各個重要功能裝置及故障報警,采用日本神港智能儀表控制進口溫度,采用西門子電器元件控制個回路的開停,采用氧氣檢測分析儀控制塔內的氧氣濃度。本系統設有防爆口與緊急情況下連鎖停機裝置,可以確保安全??刂葡到y操作很方便,電氣儀表均具有自動化功能,而且很穩定。
●閉路循環適用的場合
在以下闡述情況下,宜選擇閉路循環流程
1、 原料液由固體和有機溶劑組成;
2、 要求有機溶劑全部回收;
3、 干燥有毒的固體粉狀產品;
4、 不允許氣味、溶劑蒸汽和顆粒狀物質逸出時(防止對環境、大氣造成污染);
5、 粉塵在空氣中可能形成爆炸混合物時;
6、 有機溶劑有爆炸和燃燒危險時;
7、 在干燥過程中,粉塵不允許與氧氣接觸時。
在流程中,設置的洗滌—冷凝器,其目的之一是冷凝從物料中帶出的進入惰性氣體中的有機蒸汽,洗滌液就是固體中的有機溶劑,目的之二是洗滌氣體中的粉塵,防止堵塞加熱器。

二、該系統關鍵技術特點
干燥機內采用微正壓設計,可避免帶氧進入干燥塔內,風機采用特殊設計,配用冷卻,使風機在高速運轉時保持密閉狀態;
采用氮氣作為加熱循環氣體,使系統始終保持在低氧或微氧狀態下運行;
采用先進的溶劑回收技術,使干燥后的溶劑氣體得到充分回收;
系統采用PLC程序控制,系統在低壓下運行,當壓力超過設定值時,執行機構立即自動開啟泄壓,確保安全運行;
創新特點:
(1).電磁閥自動泄壓;
(2).在線氧濃度分析儀;
(3).防泄水密閉裝置;
(4).風機機械密封及冷卻裝置;
(5).電器系統采用PLC程序控制,自動化程度高,操作簡便,穩定可靠;
三、工藝流程示意圖



